New hi pressure chemical injection building

New hi pressure chemical injection building

  • USED-A
  • Item No. EA0000316
  • Print

Details

Quantity:
1
Status:
USED-A
Unit Type:
Injection Pump Skid
Location:
Lloydminster
Listing Date:
20/11/2019

Description

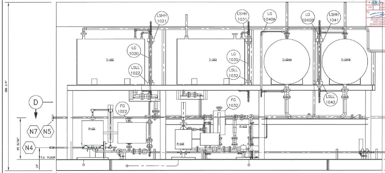
Specifications:


Tanks:

 (2) 2200 L Double walled tank, 50 ID x 72

Long, 7 Kpa max op. pressure (Clemmer)

 (2) 3050 L Double walled tank, 50 ID x 98.5

Long, 7 Kpa max op. pressure (Clemmer)

 ASTM A36 / 36M construction, ULC S601

double wall standard

 Each tank includes two sight level gauges

with isolation valves

 Support stand built with structural HSS

tubing and wide flange beam

 (CWB Certified welding)

Building:

 12-0 wide x 25-0 long x 13-0 low eave, 14-0

high eave, shed style roof with a 1:12 slope

 22 gauge pre-painted exterior walls, roof

and trim (Warwick standard stock colors)

 R-12 fibre glass batt insulation in the walls

and R-20 in roof with a 6-mil vapor barrier

throughout

 24 gauge white fluted aluminum interior

liner

 (2) 6 x 7 double steel man door (16 ga

frame, 18 ga door, R12

insulated) c/w 88TP locking panic hardware,

hydraulic door closure, IWG window in both

leafs, kick plates, aluminum

threshold, check chain, weather-stripping and

canopy

 (3) 12 x 12 stamped louvers c/w interior

sliders and (1) 36 x 36 Sliding Window

 (1) 12 explosion proof exhaust fan c/w

hood, 120/1/60 (based on 12 ACPH)

 (1) Ruffneck FX5 electric heater


Skid:

 12 x 25 skid, 12 wide flange construction, checker plate floor, lifting lugs, and high density foam

insulation applied to bottom of skid (CWB Certified welding)

 P. Eng stamped design (BC Registered)


Paint:

 Sandblast to SSPC SP-6 Spec

 1 Coat of Tan Cloverdale DTM Paint


Pump System & Piping:

 1 SS Autoclave tubing, valves, and fittings will be supplied by others for P-111 pump discharge

 1/2 316SS Swagelok tube fittings with twin ferrule valves will be used for P-113 pump discharge

 Techlok fittings will be supplied by Ultrafab

 Flexible hose will be used on the pump suction lines, 316SS inner bellows with 304SS outer braid

 (3) 1 x 1 NPT 316SS Farris PSVs for pump recycle bypass

 (3) Pressure Switches - 1/2" NPT, Electric, 3000psi MAWP (CCS

 6900GZE22)


Electrical:

 Building Area Classification - Class 1, Div 2 as per Canadian Electrical Code

 Low voltage installation will be done using aluminum conduit and (1)

 Hammond junction box Brands used are Crouse-Hinds, Hoffman, Meyers, and Weidmuller

 a. (4) Crouse-Hind On/Off switches, one for each pump and one for the heater.

 b. (1) Det-Tronics MIR flame detector with Carbon Controls beacon.

 c. (1) Carbon Controls ESD mushroom push button w/ safety shroud

 d. (1) Exhaust fan - 12 x 12, explosion proof


**FINANCING AVAILABLE**

Please email Cody@energyauctions.ca for viewing availability, price and finance options

For all purchase inquiries, please contact us via email at cody@energyauctions.ca or telephone at (403) 771-3984

  • 5% GST (Goods & Service Tax) where applicable on all sales will be applied.
  • International tax exemption rules will apply.
  • Buyer will receive an invoice immediately following confirmation, wiring instructions for payment will accompany.
  • All items are sold "as is, where is" unless otherwise stated in the "details description".
Make an Offer

Send a quote/offer to receive the listing owners contact details now.

You have some form errors. Please check below.
Your form validation is successful!

Similar

Specifications:


Tanks:

 (2) 2200 L Double walled tank, 50 ID x 72

Long, 7 Kpa max op. pressure (Clemmer)

 (2) 3050 L Double walled tank, 50 ID x 98.5

Long, 7 Kpa max op. pressure (Clemmer)

 ASTM A36 / 36M construction, ULC S601

double wall standard

 Each tank includes two sight level gauges

with isolation valves

 Support stand built with structural HSS

tubing and wide flange beam

 (CWB Certified welding)

Building:

 12-0 wide x 25-0 long x 13-0 low eave, 14-0

high eave, shed style roof with a 1:12 slope

 22 gauge pre-painted exterior walls, roof

and trim (Warwick standard stock colors)

 R-12 fibre glass batt insulation in the walls

and R-20 in roof with a 6-mil vapor barrier

throughout

 24 gauge white fluted aluminum interior

liner

 (2) 6 x 7 double steel man door (16 ga

frame, 18 ga door, R12

insulated) c/w 88TP locking panic hardware,

hydraulic door closure, IWG window in both

leafs, kick plates, aluminum

threshold, check chain, weather-stripping and

canopy

 (3) 12 x 12 stamped louvers c/w interior

sliders and (1) 36 x 36 Sliding Window

 (1) 12 explosion proof exhaust fan c/w

hood, 120/1/60 (based on 12 ACPH)

 (1) Ruffneck FX5 electric heater


Skid:

 12 x 25 skid, 12 wide flange construction, checker plate floor, lifting lugs, and high density foam

insulation applied to bottom of skid (CWB Certified welding)

 P. Eng stamped design (BC Registered)


Paint:

 Sandblast to SSPC SP-6 Spec

 1 Coat of Tan Cloverdale DTM Paint


Pump System & Piping:

 1 SS Autoclave tubing, valves, and fittings will be supplied by others for P-111 pump discharge

 1/2 316SS Swagelok tube fittings with twin ferrule valves will be used for P-113 pump discharge

 Techlok fittings will be supplied by Ultrafab

 Flexible hose will be used on the pump suction lines, 316SS inner bellows with 304SS outer braid

 (3) 1 x 1 NPT 316SS Farris PSVs for pump recycle bypass

 (3) Pressure Switches - 1/2" NPT, Electric, 3000psi MAWP (CCS

 6900GZE22)


Electrical:

 Building Area Classification - Class 1, Div 2 as per Canadian Electrical Code

 Low voltage installation will be done using aluminum conduit and (1)

 Hammond junction box Brands used are Crouse-Hinds, Hoffman, Meyers, and Weidmuller

 a. (4) Crouse-Hind On/Off switches, one for each pump and one for the heater.

 b. (1) Det-Tronics MIR flame detector with Carbon Controls beacon.

 c. (1) Carbon Controls ESD mushroom push button w/ safety shroud

 d. (1) Exhaust fan - 12 x 12, explosion proof


**FINANCING AVAILABLE**

Please email Cody@energyauctions.ca for viewing availability, price and finance options

" st_image="https://www.energyauctions.ca/files/docs/Liquidations/Liquidations-c083f699-6b89-4f6d-93da-1933cfabd4f8.jpg" st_title="New hi pressure chemical injection building" st_url= "https://www.energyauctions.ca/liquidations/new-hi-pressure-chemical-injection-building">